AYX.COM
AYX.COM-爱游戏ayx·(中国)官方网站携手旗下东泰机械,打造专业包装机械工厂!
更多关注
全部产品
售后服务
联系我们
English
Toggle navigation
AYX.COM-爱游戏ayx·(中国)官方网站
AYX.COM-爱游戏ayx·(中国)官方网站
产品中心
灌装机
灌装机
食用油灌装机
灌装旋盖一体机
辣椒酱灌装机
全自动灌装机
液体灌装机
膏体灌装机
半自动灌装机
润滑油灌装机
小型定量灌装机
包装机械
包装机械
酱料包装机
粉剂包装机
颗粒包装机
液体包装机
真空包装机
食品包装机
枕式包装机
半自动包装机
袋泡茶包装机
膏体包装机
AYX.COM
AYX.COM
行业资讯
技术支持
常见问题
产品视频
公司介绍
AYX.COM-爱游戏ayx·(中国)官方网站
>
AYX.COM
>
技术支持
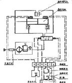
小型半自动单头液体灌装机平面解析图
2015-12-9 10:46:45
[]
小型半自动单头液体灌装机平面解析图展示
:
产品分类
包装机设备
自动桶装油装箱机
灌装机
收缩机
真空旋盖机
封口机
打码机
打包机
喷码机
灌装封尾机
折纸机
贴标机
餐具消毒机
关于我们
成功案例
售后服务
免责声明
联系我们
灌装机
食用油灌装机
辣椒酱灌装机
液体灌装机
膏体灌装机
包装机械
粉剂包装机
颗粒包装机
液体包装机
膏体包装机
走进工厂
核心技术
优秀品质
精致细节
精湛工艺
服务热线
0531-88908865
客服服务时段:周一至周日,8:30 - 20:30,节假日不休
13589095288
0531-88908865